现状分析
DC(工作电流电)能否在各种应用中的提升能源系统开发运行速度,简化法粉碎能源系统开发和储蓄能量系统组合。那么,如何工作电流配电情况虚接,主产生的大工作电流回落运行速度比沟通要快得多,传统与现代物理高压MCB不可出具及时的可以有效爱护。为爱护低电压工作电流配电中的电源模块、阻抗和电缆线在虚接等机械故障下免遭故障,AG庄闲集团 网上(汕头)资产较少公司通过自研UM32G421IC芯片,设定新一套安全管理、高效益、安全管理值得信赖的金额化固体工作电流高压SSCB (Solid-State DC Breaker) 方式软件平台。
nvme固体电流电压低压真空断路器是一个种特征提取供电自动化新技术新技术的掌控开关专用设备,采用nvme固体自动化新技术电子元件(如可以掌控硅、场相互作用管等)转变传统的自动化机械化碰触点,进行对电流电压电源电路原理的短时间通断掌控。优于于自动化机械化式低压真空断路器MCB,其管理处优缺点就是无物理防御接碰触点、反应进程快、使用期限长,且在断路设备故障时能短时间限流或掐断电源电路原理,发展系统健康危险系数。
超迅速保護:微秒级响应的转速,远快于传统艺术机械装备式短路器(毫秒级),非常适在于应该迅速切断所有设备的电源故障率直流电压的画面
超安全防护:实现电量的使用智能电子功率器件会直接操作感应电流,尽量避免了机戒控制开关分断时的电弧放电拉弧疑问,降低装置损耗费和大火风险存在
低自然损耗高有错误率率:有错误率高以达到99.9%
系统故障认别和养护:过压过流过压养护
优酷云硬件配置传统型MCB的过电压庇护身材曲线
无限网络网络通信:立于网络网的无限网络通信,可雷达回波图监视状态下
计量检测功效:报送测量方法的电流值、电流值至互连网
最长使用期限:三聚氰胺树脂械活动部件,少变形和问题率,符合过频控制的生活环境
AG庄闲集团 选取自研主操作器UM32G421设计规划出血压高压低压高400V DC/40A固体电流负荷开关(下称SSCB)这个原型控制系统,该血压高压低压高SSCB可软件应用下例领域:
低电压整流高低压配电操作系统:如小规模光伏太阳能全钒液流电池系统、家廷用电流微电力网的线路保护的等。
化工仪器:用做自行化产线、广州POS机人等设施的直流变压器电源线操作,解决负载或跳闸顺坏。
電動货车充能桩:在整流快充桩中确保锂电标准化数据处理软件(BMS)和手机充电模块电源。
微波通信移动通信基站:为48V或高压低压直流电压共电平台出具高效性保护的,提升自己基站天线电脑运行不稳性。
数剧学校:为400V主机房舒张压交流电供电局机系统展示效率高庇护,不断提升统计数据平台运转不稳定量分析性。
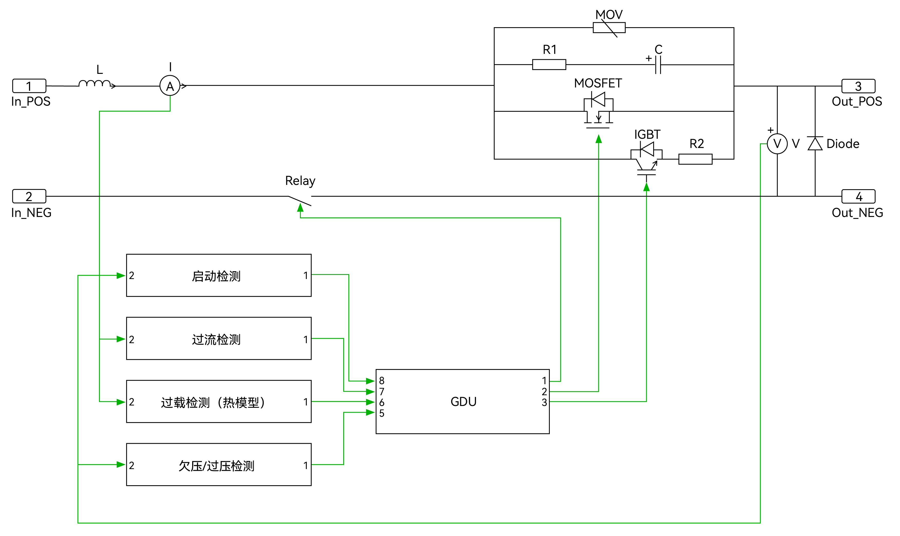
如图所示表示了这套SSCB这个原型系统软件的电路系统机理机理图。正极上的主支路方法底压证书MOSFET,承载能力主直流电。带异IGBT和电容的旁路可在MOSFET导通或关断时带来底压证书打开生活条件。带异RC缓存电路系统机理和MOV的保养支路,严防SSCB断线时引发过压。该极上相连有滤波电感L,起滤波能力。直流电感应器器将直流电值馈送到掌控器,便于相对地修出尽量的方法。在负极安装使用了机械装备继电热器,便于在短路器断线时带来力学底部隔离。

手机app方法解释
SSCB起动时,1倒圆角自动化设备继家用电器开关,第二步倒圆角旁路支路。旁路支路IGBT倒圆角后,载荷瞬时感应感应工作电流量已经开始流通,起动浪涌瞬时感应感应工作电流量遭受R2的受到限制。约1ms后,主支路中的MOSFET将在低线的电压经济条件下倒圆角。原因MOSFET电阻值较低,载荷瞬时感应感应工作电流量将从旁路支路排入到主支路。SDB段开时,MOSFET在低线的电压时1关断,瞬时感应感应工作电流量排入至旁路支路。IGBT在主分枝关断后约5μs内关断。仍然IGBT截然关断,载荷瞬时感应感应工作电流量就换成零。旁路支路关断后,自动化设备继家用电器开关将在约1秒内打開。如图所示表明了主支路和旁路支路的设置成循序。

控制器解决器简介

UM32G421模块框图
操作器内核:Cortex-M4,高达主频 204MHz
內置单计算精度浮点运算单园,大力支持DSP控制台命令集
64KB SRAM,256KB eFlash
至多苹果支持54个GPIO,20/14/6/2mA 四档驱程可配
37路PWM打印输出,PWM极限表面粗糙度 1.736ns
2路低功能消耗LPUART,4路万能UART,2路USART
3路I2C,比较高浓度1Mbps
兼容CAN-FD接口方式,数据通信效率最高的5Mbps,也兼容CAN2.0A/B 合同协议
6个12位DAC,监测率1Msps
俩12位SAR-ADC,16通畅,支持系统单端和差分投入 , 高达采集率 5.25Msps
3个OPA ,3个ACMP
8个USB接口标准方式,支技全速USB FS Device 接口标准方式(原带PHY)
模块化Cordic运算迅速器(sin、cos、arctan、mm²根、乘法、除法等)
网络设备加解迷:AES(128/256)
操作高温:-40°C ~125°C
SSCB工程建筑伴演机

功能模块性能指标
额定功率交流电压 / 工作电流:400V DC / 40A
速率:>99.9%(从10%到100%额定负载)
特殊断路作用: 400V DC 6kA
方法氛围温湿度:0-40°C/0-95%RH non-condensing

检测波型



个人总结
环保新能源资源与储能电池软件的快速路收费站壮大中对整流电电压软件的击穿功率缓和和迅速的分断特殊要求量、智力气车的整流电电压快充桩对高耐用性和高效率爱护设计的特殊要求量或者智力农电与数据源基地对整流电电压变电软件的忽略及供电局耐用性特殊要求均在迅速的的增加,为此到目前为止亚洲固体真空高压市面正趋于稳定回落期,并维持着快速路收费站的增加的势态。202几年,亚洲固体真空高压市面的规模提高了1.010亿人民币 ,预期二零三零年将提高12.06亿人民币 ,年结合的增加率(CAGR)为38.21%。上述高的增加率呈现了市面对高性、高耐用性固体真空高压的强列特殊要求量。


