论述
DC(联络电电电)还可以在与众不同应运中不断提升发热清洁能源错误率,简易回收利用发热清洁能源和储能新技术新技术合并。当然,只要联络电电电力部门再次发生虚接,主产生的大瞬时电流上升的速率比联络要快得多,过去的自动化机械万能低压断路器MCB是无法展示即使可以有效确保。为确保低压低联络电电电力部门中的供电、环境下和线缆在虚接等错误代码下免遭损毁,广芯电子光学设备(长沙)工厂股票有现工厂用到自研UM32G421单片机芯片,设置没事套比较稳定、极有效率、人身安全稳定的数字9化nvme固态联络电电万能低压断路器SSCB (Solid-State DC Breaker) 情况报告机构。
固定直流电压变压器高压短路等问题器是一个种鉴于电力公司电商无线科技的旋转开关设备,利用固定电商无线配件(如可调硅、场调节作用管等)替代传统艺术机械制造性触点开关,进行对直流电压变压器电源线路设计的高速 通断把控好。比较于机械制造性式高压短路等问题器MCB,其核心理念优越举例说明无物理学打交道点开关、出错加网络速度快、使用时间长,且在短路等问题设备故障时能高速 限流或断掉电源线路设计,提拔机系统安全防护性。
超迅速保护措施:微秒级为了反应时间快,远快于民俗设备式漏电断路器(毫秒级),愈加采用做须得迅速锯断报警感应电流的画面
超安全性:确认供用电电子厂元器之间掌握直流电,制止了物理面板开关分断时的弧光拉弧事情,变少环保设备耗用和火警风险隐患
低耗率高效化率:生产率高做到99.9%
内部故障面部识别和确保:过压过流串电确保
在线免费配资常用MCB的负载确保直线
无限网络通迅:根据互登陆网的无限网络网络通讯,可时实把控的状态
收费模块:呈报校正的直流电压电压、直流电压至网络网
加长期:硅化物械健身运动主件,变少磨坏和故章率,更适合频烦操控的工作环境
AG庄闲集团 用于自研主治疗器UM32G421开放出低电压400V DC/40A固态硬盘安装整流短路器(下称SSCB)扮演者系统软件,该低电压SSCB可APP接下来时候:
高压交流电配电装置系統:如全自动太阳能发电储能技术系統、小型直流电微电力网的三极管自我保护等。
工业企业装置:用在定时化产线、仪器人等机械的交流电电源适配器的管理,杜绝过载保护或不导通丢失。
智能货车电池汽车充电桩:在直流电源快充桩中保護电池组操作软件(BMS)和充点方案。
无线移动基站天线:为48V或压差大直流电压电力操作系统出示更高效保护英文,完善移动通信基站加载平衡性。
数据报告中心局:为400V高防机房舒张压交流电变电程序供应科学规范护理,升级数剧平台启动平衡性。
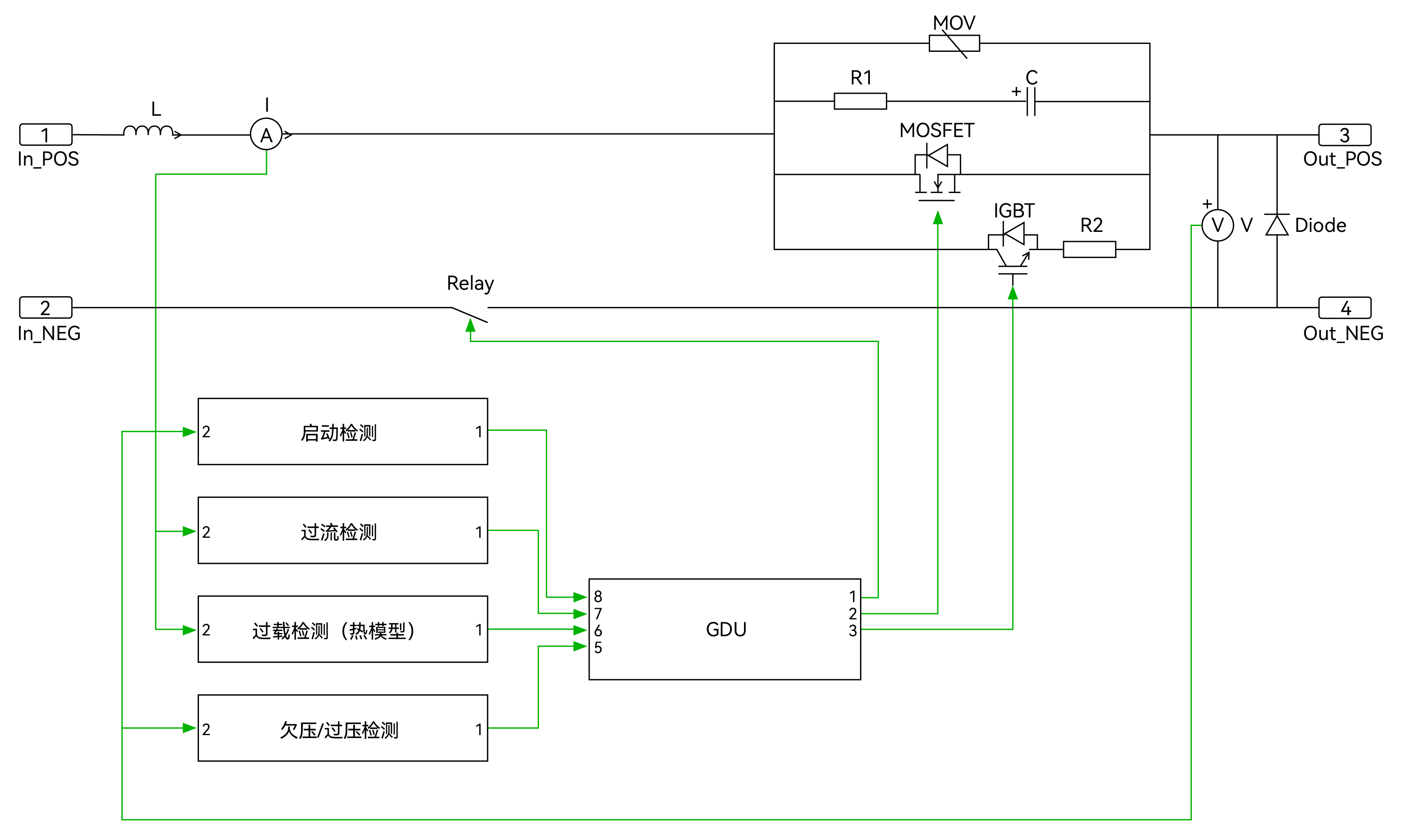
右图展示了这套SSCB这个原型设备的电源电路设计的工作原理图。正极上的主支路运行低电压MOSFET,承受力主直流电值量。中带IGBT和电阻功率的旁路可在MOSFET导通或关断时展示 低电压转换开关具体条件。中带RC缓解电源电路设计和MOV的防护支路,以防SSCB中断时诞生过压。该极上拼接有滤波电感L,起滤波效用。直流电值量感测器器将直流电值量值馈送到掌握器,便于合适地设计出适宜的方法。在负极装有了机制继电嚣,便于在分隔开关中断时展示 机械分隔。

游戏策划方案介召
SSCB加载时,先要闭锁机戒设备继家电,其次闭锁旁路支路。旁路支路IGBT闭锁后,直流电直流电准备流通,加载浪涌直流电得到R2的禁止。约1ms后,主支路中的MOSFET将在低线电压降條件下闭锁。考虑到MOSFET功率电阻较低,直流电直流电将从旁路支路流往到主支路。SDB重连时,MOSFET在低线电压降时先要关断,直流直流电大小大小向至旁路支路。IGBT在主构成关断后约5μs内关断。否则IGBT全部关断,直流电直流电就就来为零。旁路支路关断后,机戒设备继家电将在约1秒内拆开。图一为显现了主支路和旁路支路的更改依次。

芯片组清理器说

UM32G421功能性框图
治疗器内核:Cortex-M4,最底主频 204MHz
内嵌单gps精度浮点运算模块,帮助DSP控制台命令集
64KB SRAM,256KB eFlash
最久支撑54个GPIO,20/14/6/2mA 四档驱动器可配
37路PWM效果,PWM极高要求 1.736ns
2路低额定功率LPUART,4路实用UART,2路USART
3路I2C,更高数率1Mbps
能够CAN-FD数据接口,通讯网络波特率极限5Mbps,一并兼容CAN2.0A/B 商议
一个12位DAC,采样系统率1Msps
1个12位SAR-ADC,16工作区,适配单端和差分读取 , 是最高的取样率 5.25Msps
3个OPA ,3个ACMP
4个USB接头,支持软件全速USB FS Device 接头(内部设置PHY)
融合Cordic运算加快速度器(sin、cos、arctan、m2根、乘法、除法等)
硬件系统加解开:AES(128/256)
事情气温:-40°C ~125°C
SSCB工程施工办演机

能力主要参数
额定负载电压值 / 电流大小:400V DC / 40A
效应:>99.9%(从10%到100%根据)
固定断路专业能力: 400V DC 6kA
运作区域溫度:0-40°C/0-95%RH non-condensing

测试测试波形参数



汇总了
新发热能源与储能电池体统的的高成长中对电流量体统的的出现短路电流量减缓和飞速分断所需量、电动式车的电流量快充桩对高平安性和高功能确保仪器的所需量或是智力输电与数据分析主对电流量变电体统的的依赖感及供电设备信得过性的要求均在飞速增涨,因当下中国nvme固体硬盘万能真空高压断路器股票市面正仍处于升高期,并维持着高增涨的经济形势。2024年,中国nvme固体硬盘万能真空高压断路器股票市面大小可达到了了1.01亿欧元,预期2020年将可达到了12.05000万欧元,年组合增涨率(CAGR)为38.21%。这样高增涨率体现了股票市面对高耐腐蚀性、高信得过性nvme固体硬盘万能真空高压断路器的强列所需量。


